electrical house wiring estimate

Residential Load Calculation Spreadsheet ~ Electrical Knowhow. 10 Pictures about Residential Load Calculation Spreadsheet ~ Electrical Knowhow : Residential Electrical Estimating Spreadsheet — db-excel.com, Circuit Breaker Box: All You Need to Know About It | Home Remodeling and also Craftsman Electric is a family owned | Craftsman Electric.

Residential Load Calculation Spreadsheet ~ Electrical Knowhow

Residential Load Calculation Spreadsheet ~ Electrical Knowhow www.electrical-knowhow.com

calculation load residential sheet spreadsheet electrical preparation fig

What Sort Of Lifespan You Should Expect From Your Furnace | Kilowatt

What Sort of Lifespan You Should Expect from Your Furnace | Kilowatt www.kilowatthvac.com

furnace efficiency expect should lifespan sort makes furnaces

Circuit Breaker Box: All You Need To Know About It | Home Remodeling

Circuit Breaker Box: All You Need to Know About It | Home Remodeling www.letsrenovate.com

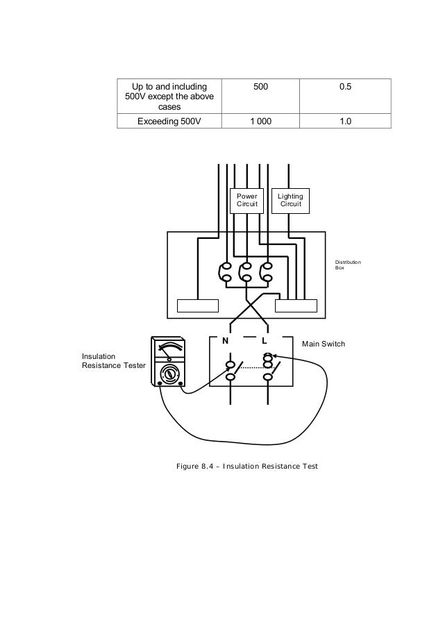
Guidelines For Electrical Wiring In Residential Buildings

Guidelines for electrical wiring in residential buildings www.slideshare.net

buildings cooker

Electrical | Electricity, Solar Energy, Diy Electrical

Electrical | Electricity, Solar energy, Diy electrical www.pinterest.com

commercial electrical panels sub conduits system surge arresters panel wiring installation construction ad solar electrician 3d building whole job

Residential Electrical Estimating Spreadsheet — Db-excel.com

Residential Electrical Estimating Spreadsheet — db-excel.com db-excel.com

electrical spreadsheet estimating residential excel db material estimate template insulation intended

Performance Heating And Cooling | Generators

Performance heating and Cooling | Generators www.performancehcs.com

generators standby automatic businesses homes

Whole House Generators - Dynamo Electric - Williamsburg Area Of Virginia

Whole House Generators - Dynamo Electric - Williamsburg Area of Virginia dynamoelectric.com

generator dynamo electric panel wiring generators control whole virginia power

Frequently Asked Questions | Consolidated Cooperative

Frequently Asked Questions | Consolidated Cooperative www.consolidated.coop

meter pedestal pole barn frequently asked questions meters cooperative

Craftsman Electric Is A Family Owned | Craftsman Electric

Craftsman Electric is a family owned | Craftsman Electric www.craftsmanelectric.com

residential electrical panel schedule electric estimate

Performance heating and cooling. What sort of lifespan you should expect from your furnace. Whole house generators